NCL AMERICA
NCL 538, NCL 539
|
|
Data bus: 16-bit, ISA
Size: Half-length, full-height card
Hard drives supported: Two AT Interface (IDE) drives
Floppy drives supported: NCL 538: Two 360KB, 720KB, 1.2MB, or 1.44MB
NCL 539: None
Maximum heads/cyl.: 16 heads and 2048 cylinders
|
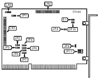
CONNECTIONS | |
|
Function |
Location |
|
34-pin control cable connector-floppy drive (NCL 538 only) |
CN1 |
|
40-pin AT Interface (IDE) control cable connector-internal |
CN2 |
|
4-pin connector-drive active LED |
CN3 |
|
5-pin connector-DC power |
JP11 |
|
USER CONFIGURABLE SETTINGS | |||
|
Function |
Location |
Setting | |
| » |
Floppy drive port address is 3F2-3F7h (538 only) |
JP1 |
pins 1 & 2 closed |
|
Floppy drive port address is 372-377h (538 only) |
JP1 |
pins 2 & 3 closed | |
| » |
BIOS address is C800h |
JP2 |
pins 1 & 2 closed |
|
BIOS address is CC00h |
JP2 |
pins 2 & 3 closed | |
| » |
Floppy Drive Interrupt is IRQ6 (538 only) |
JP3 |
pins 1 & 2 closed |
|
Floppy Drive Interrupt is IRQ10 (538 only) |
JP3 |
pins 2 & 3 closed | |
| » |
Floppy Drive DMA Acknowledge is DACK2 (538 only) |
JP4 |
pins 1 & 2 closed |
|
Floppy Drive DMA Acknowledge is DACK3 (538 only) |
JP4 |
pins 2 & 3 closed | |
| » |
IRQ Non-buffered |
JP5 |
pins 1 & 2 closed |
|
IRQ buffered |
JP5 |
pins 2 & 3 closed | |
| » |
Floppy Drive DMA Request is DRQ2 (538 only) |
JP6 |
pins 1 & 2 closed |
|
Floppy Drive DMA Request is DRQ3 (538 only) |
JP6 |
pins 2 & 3 closed | |
| » |
Hard Drive Interrupt is IRQ14 |
JP7 |
pins 1 & 2 closed |
|
Hard Drive Interrupt is IRQ15 |
JP7 |
pins 2 & 3 closed | |
| » |
Zero wait state enabled |
JP8 |
open |
|
Zero wait state disabled |
JP8 |
closed | |
| » |
BIOS enabled |
JP9 |
closed |
|
BIOS disabled |
JP9 |
open | |
| » |
Hard drive port address is 1F0-1F7h |
JP10 |
open |
|
Hard drive port address is 170-177h |
JP10 |
closed | |
| » |
Normal operation |
JP11 |
open |
|
Self-diagnostic mode |
JP11 |
closed | |