MICRO EQUIPMENT CORPORATION
UN-1688
|
Card Type |
Multi-I/O card |
|
Chip Set |
Ess1668 |
|
Maximum Onboard Memory |
None |
|
I/O Options |
Game/MIDI port, speaker, line out, line in, microphone in, second IDE, speaker in, wave table connector, Panasonic CD-ROM connector, Mitsumi CD-ROM connector, Sony CD-ROM connector |
|
Data Bus |
16-bit ISA |
|
Floppy drives supported |
None |
|
CONNECTIONS | |||
|
Function |
Label |
Function |
Label |
|
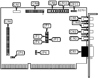
Game/MIDI port |
CN1 |
Speaker in |
CN7 |
|
Speaker |
CN2 |
Wave table connector |
CN8 |
|
Line out |
CN3 |
Panasonic CD-ROM connector |
CN9 |
|
Line in |
CN4 |
Mitsumi CD-ROM connector |
CN10 |
|
Microphone in |
CN5 |
Sony CD-ROM connector |
CN11 |
|
Secondary IDE |
CN6 | ||
|
USER CONFIGURABLE SETTINGS | |||
|
Function |
Label |
Position | |
| » |
Joystick enabled |
JP4 |
Closed |
|
Joystick disabled |
JP4 |
Open | |
|
DMA CHANNEL SELECTION | |||
|
Channel |
JP1/pins 1 & 2 |
JP1/pins 3 & 4 | |
|
None |
Open |
Open | |
|
0 |
Open |
Closed | |
| » |
1 |
Closed |
Open |
|
3 |
Closed |
Closed | |
|
IDE SELECTION | |||
|
Setting |
JP5 |
JP6 | |
| » |
Disabled |
Open |
Pins 2 & 3 closed |
|
Enabled |
Closed |
Pins 1 & 2 closed | |
|
BASE I/O ADDRESS SELECTION | |||
|
Setting |
JP2/pins 1 & 2 |
JP2/pins 2 & 3 | |
| » |
220h |
Open |
Open |
|
230h |
Open |
Closed | |
|
240h |
Closed |
Open | |
|
250h |
Closed |
Closed | |
|
INTERRUPT SELECTION | |||
|
IRQ |
JP3/pins 1 & 2 |
JP3/pins 3 & 4 | |
|
IRQ9 |
Open |
Open | |
|
IRQ5 |
Open |
Closed | |
|
IRQ7 |
Closed |
Open | |
| » |
IRQ10 |
Closed |
Closed |